Yanmar 1gm
Previous Page    Next Page
Go to page number
PDF to Text.
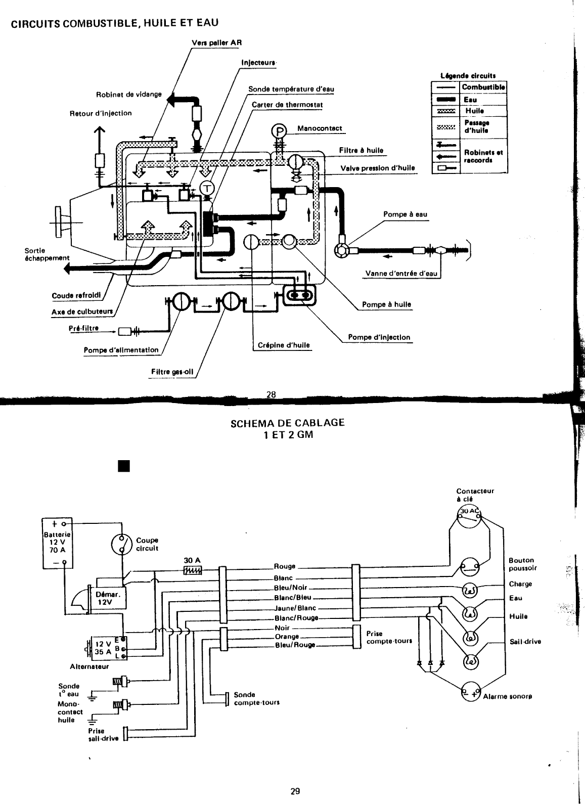
TABLE DES MATIERES 3 Identification 4et 5 Nomenclature 6 et 7 Installation 8 et 10 9Courbes consommations et puissances 11 M Iseenrout e 12 Enroute 13et 14 Arrt moteur 15 16 D Dmarragemanuel d marrages 1ff ICI 1 es 16 1 1 b f t ge etc 17 23 d 24 u ri Ica Ionpur Commandes Istance d 25 Inspections et op ratlonsp rio Iques 26 27 Hivernage Circuits combustible huileeau 28 Schmacblage1 et2GM 29 Schma cblage 3GM 30 i Modles 1GM10 2GM20 3GM30 Type Diesel4 temps Vertical Injection indirecte Alsagex Course 75 x 72 mm Nombrede cylindre 1 2 3 Cylindre 318 cm3 636 cmJ 954 cm3 PuissanceRgime DIN B 9 ch3 600 trmin 18 ch3 600 trmin 27 ch3600 trmin Lubrification Forcepar pompe huile Direct eaude mer Thermostat Dmarrage lectrique 12 V 1 kW Dmarrage auxiliaire Par lanceur manivelle lavant Dcompresseur Recharge batterie alternateur 12 V 35 A 12 V55 A Sensrotation moteur A droite vu de avant Sensrotation hlice A droite vu de larrire J Type KM2 Type KM3 Rapport de rduction 22 1 236 1 Rgime hlice 1 636 trmin 1 525 Poids sec 76 kg 106 kg 130 kg 3 LOCALISATION DES PLAQUES MOTEUR ET REDUCTEUR N de moteur 1GMI Plaque moteur 1GMI Plaque moteur 12GM3GMI Plaquede r6ducteur 13GM avec KBW101 i N de moteur Plaque de r6ducteur 12GM3GMI 11GM2GM3GM avec KM2 et 31 c 4 IDENTIFICATION t Les modlespouvant changer durant les anneset pour assurerune fourniture correcte en pices dtaches il convient dindiqlJer au moment de la commande le matricule du moteur ou du rducteur suivant organe concern PLAQUE MOTEUR G Indication du modle moteur 1GM 2GM ou 3GM YAHMAA DIESEL Puissance du moteur exprimeen puissance continue larbre fOM10tul CD dhlice sur 24 heures de rgime et correspondant la DIN A La puissance la plus couramment utilise en Europe tant la norme RTIIf HP 8 GlfE If PM 3400 DIN B soit une puissance continue arbredhlicesur 1 heure ACt N JAP de rgime voir Numro ou matricule du moteur 1 d n Icatlond u mode 1 d d 1 KM2 1 et 2 GM CD 6fARDl MARINE KM CD e e r ucteur KM3 3GM 6EAR RATIO 011 SAE 011 DY r ND II fJ V Rapport de du rducteur f4 Qualit et quantit dhuile utiliser i 0 IAZAII KOYUKOIOMFG colit Matricule du rducteur inverseur i 1 1 5 NOMENCLATURE 12 13 14 15 9 10 11 7 8 10 7 16 6 16 11 Fig B 6 13 crU5 1 f1 15 8 11 6 1 3 2 4 5 16 Fig A 2 1atJt e 14 h k Fig C 3 6 LEGENDE 881j 1 inverseur 2 Rducteur inverseurvoir chaquemoteur o 3 mcaniquede combustible 4 Jaugehuile moteur et orifice pour vidange par pompe 5 Filtre combustible 6 Pompe eau de visible sur Figure C 7 Levier de commandede linverseur 8 9 Levier de commandedes ou du dcompresseurs 10 11 Bouchon de remplissage huile et levier de moteur commande 12 en partie cachpar silencieux sur Figure B 13 14 Cartouchede filtre huile moteur en partie cachepar alternateur sur Figure B 15 Alternateur 16 Axe de par manivelle 17 Injecteur s 18 Orifice de remplissageet jaugedhuile rducteur inverseur NB La figure A reprsentele modle 3 cylindres dont les sont trs proches du 2 cylindres La figure B reprsentele modle 2 cylindres dont sont communesaux 1 et 3 cylindres ce Lamodle figure C reprsentele modle 1 cylindre dont les emplacements de pices sont particuliers J 7 mI CONSOMMATIONS 240 SPECIFlOUES gchh gchh 220 CONSOMMAtiON ET COURBESDE PUISSANCE lGM10 l GM 1 1 1 1 1 1 200 gchh 240 220 8 c kW 2L h 05 118 200 6 9ch 2G 1 1 ti 1 1 1 1 1 gchh 240 220 II 5 4 7 5 dl 3 m M 200 g 3 2 1 1 1 1 1 1 1 II II COUPLES MOTEUR 5 1 f GM 16 Kgm 18 trmn a 1200 1800 2400 3000 3600 14 12 1 1 1 1 1 1 1 M 1 1 1 11 1 1 Kgm Im m M 1tF Mll 1 1 1 1 1 1 1 l Il 1 1 1 1 1 1 Kgm Les consommations indiques cidessus sont le reflet de la convertionde la consommation chevalet par heureen 1 en grammes itresheure en 1 par itres par heureseront suprieures 1 1 1 1 1 1 1 la consommation Il d l 1200 1600 2000 2400 2800 3200 3600 r e e u moteur en Utl Isatlon REGIMEMOTEUREN TOURSMINUTE normale 88 if i1tifi 1c 2 GM 20 3 GM 30 E 0 E 0 4 II c 3Lh II c l h 0 u 0 u 2 kW 1 k 13 18ch 1 27ch 14 15 21 9 II 10 11 11 15 dl g 5 6 g 7 9 II II II 11 5 2 5 3 i a a trmn 1200 1800 2400 3000 3600 trmn 1200 1800 2400 3000 3600 sortie arbre dhlice durant 1 heurede test sur banc dessaidans la norme DIN 627080 1 Pour le mme test la puissanceprise la sortie du volant moteur est denviron 5 suprieure la norme DIN 62708 Dans la norme DIN 6270 A continuous rating soit la puissance exprimedurant un test de 24 heuresprise la sortie de arbre dhlice 1GM 8 ch 3400 trmin 2GM 16 ch 3400 trmin 3GM 24 ch 3400 trmin o INSTAllATION En A la ligne de flottaison passant la partie infrieure du refroidi le moteur est considr comme install audessus de la flottaison En B la ligne de flottaison passantplus haut et au niveau de la partie suprieure de chappement le moteur est considr comme install sous la flot ta ison l Dans sa version standard le moteur est livr conforme J1J une installation audessus de la flottaison i i Pour un montagesous la flottaison il est ncessaire de modifier la tubulure de refoulement deau REP 2 en la faisant slever le plus haut possibleet en pratiquant en son sommet une mise lair libre Releveraussila partie arrire ou col de cygne de la tubulure de sortie dchappement Sans ces modifications un retour deau dansle moteur restepossible lEGENDE LoF 0 Ligne de flottaison 1 0 Crpine et vanne dentre deau la mer raccorde la pompe de 2 Tubulure de refoulement deau de dans le coude dchappement 3 0 Coudede sortie 4 Pot barbotage pour limiter les retours deau au moteur fait office de silencieux 5 0 Tubulure Noprnede sortie dchappementet deau de 6 de ligne darbre 10 c AVANT lA MISE EN ROUTE i fl drjk VERIFICATIONS Vrifier les Jillrnls serragesdes boulons vis crous et colliers de ensemblede installation mcaniqueet lectrique OIIIIr la 11111e tanchit de la vanne dentre deau la mer des et de com bustible du plsseluueEr1ce qui concerne le pressetoupe un lger suintement est tout fait normal tant que les tresses11Ol1t pas pris leur place dfinitive avec modration un pouvant freiner le moteur marquer larbre dhlice et dtriorer lembrayage Vrifier le bon fonctionnement Jes commandes distance Dpoussirer et nettoyer soigneusement le compar timent moteur et ensemble mcalique Pulvriser un produit de protection sur le moteur Graisserles diff rents organes en mouvementainsi que les cablesde commande Effectuer le plein du rservoir avec un gasoil de bonne qualit laide dune nourrice munie dun filtre Vrifier les pleins d huile du carter moteur et du pages1718 Ouvrir le robinet du rservoir Fermer la vannedentre deau la mer Placerle coupe batterie en position mar che Mettre le levier du botier de commandeau point mort Tourner la cl de contact sur ON Tirer fond la tirette Je STOP et appuyer sur le bouton de dmarragedurant 78 secondes environ Le moteur ne tourne que sous laction du dmarreur larrive de combustible tant coupe par laction de la tirette de STOP Cette opration permet de faire circuler et de bien distribuer lhuile moteur dans tous les organeset doit tre effectue avant la premire miseen route dun moteur neuf ou aprsun arrt trs prolong Aprsces78 secondes de fonctionnement blanc couper le contact et repousserla tirette de STOP Aprs contrler le niveau dhuile moteur et complter si ncessaire Vrifier que durant cette opration aucune fuite deau dhuile ou de combustible nexiste Ces contrles et vrifications termins le moteur est prat pour la mise en route Oprations effectuer sur un moteur neuf 11 MISE EN ROUTE Ouvrir la vanne dentre deau la mer Placer le levier de dverrouill le systmede de la pour garder le moteur au point mort Etablir le contact Lalarme sonoreretentit sur HUILE moteurs 1 et 2GM sur HUILE et CHARGE moteur 3GM les voyants lumineux HUI LE et HARGE sont allumset le voyant EAU est teint Eau Charge Huila a Le avecles modles1GM et 2GM est quip de 3 tmoins lumineux de contrle de leau de fonction nement de la chargeet de la pressiondhuile dun contacteur cl contact dun bouton poussoir de dmarrage dune leau de a la pressiondhuile Poullolr Alarma Contacteur Comptatours Eau Huila Charge Le tableau standard livr avec le modle 3GM comprend en plus descontrles cits pour les 1 et 2GM un un contacteur de contrle des voyants lumineux lampes lalarme sonore fonctionne sur 3 contrles eau charge huile Ce tableaupeut tre fourni en option sur les modles1 et 2GM teur Contrle Appuyer sur le dmarrage et dsque le moteur dmarrelalarme sonoresarrteet lesvoyants lumineux steignent Ramener le la position ralenti acclrenviron 1 2001 400 trmiI1 le moteur ce rgimedurant 5 6 minutes Pour une premiremiseen route laissertourner ce rgime pendant environ 30 minutes Durant cette priode de mise en tempraturedu moteur contrler quil nexisteaucune anomalievoir pagesuivante 12 EN ROUTE Avant de procder toutes 1 Que leau de moteur est bien vacue la sortie arrire avec Quil nexiste aucunefuite dans les circuits de combustiblede lubrification et dchappement Porter une attention particulire sur le ou les robinets de vidangedeau du groupe moteur ainsi qu la bonne tanchitde la cartouche de filtre huile Ramenerle levier de au point mort cette opration verrouillant nouveaule systme de de linverseur suivanttype de botier Passeren marcheavantet acclrer brutalementou trop rapidement le distance 1 Pour un moteur neuf ne pas dpasserles rgimesde 2 800 3 000 trmin pendant les 56 t la suiteobserver une priodede rodagedune environen moteur 1 Pour une ne pasmaintenir le plein rgimeen permanence i En cours de route 2 systmesdalerte peuvent informer lutilisateur dune anomalie lampestmoins du tableaude bord Par systmesonore alarme audible plusieursmtres Si lune de ces alarmesse moteur et rechercherla causede lanomalie Le signaldalerte peut correspondre une panne du systmede la pressiondhuile moteur ou du circuit de charge Dans tous les cas le tmoin lumineux allum avant larrt moteur localise la panne Les deux pannes pouvant prsenter des risques importants portent bien entendu sur le et la pressiondhuile Il convient compte tenu des risquesen mer de savoiret pouvoir danscesdeux domaines voir aussiau chapitre Purgeducircuit dinjection Durant lutilisation il est donc ncessaire dobserverde temps autre les tmoins lumineux du tableau de bord ou et de prter attention toute manifestation de lalarme sonore 1 EN ROUTE suite REGIME DE CROISIERE bien choisir son rgime de croisire Le meilleur rapport rgime moteurvitesse du bateau se situe gnralement dans la plage des 2 800 3 000 trmin Bien souvent et principalement sur les bateaux dplacement dont la vitesse de carne est limite le gain de performance est souvent ngligeable audel de 3 000 trmin par rapport la consommation et la fatigue du moteur SURCHARGE sur un moteur Diesel elle se caractrise par une manation de fume de couleur noire la sor tie dchappement et signifie que le moteur peine Les causes principales peuvent tre coque sale hlice tor due ou mal adapte pressetoupe trop serr bague palier darbre dhlice grippe mauvaise rpartition des charges ou bateau surcharg conditions de mer difficile dans ce cas rduire acclration jusqu disparition de la fume noire Ce fait peut galement se produire de faon momentane sur une manoeuvre brutale du levier dacclration REGIME CRITIQUE chaque moteur a son rgime critique qui se reconnat par des vibrations plus ou moins importantes Ce phnomne est dO une entre en rsonnance du rgime moteur avec la coque Il convient de 1 ne pas rester sur ce rgime mais dacclrer ou rduire la vitesse du moteur PANNE DE COMBUSTIBLE sur un moteur Diese la panne de combustible est viter Pour cela veiller maintenir un bon niveau de carburant dans le rservoir Si par mgarde cette panne se produisait il sera nces saire doprer une purge du circuit dinjection pour pouvoir remettre en route voir chapitre Purge du circuit d injction NOTA Ne pas couper le contact lorsque le moteur tourne pour ne pas endommager le circuit de charge de lalternateur et pour pouvoir conserver les fonctions des tmoins lumineux et de lalarme sonore 1418 f ARRET MOTEUR Aprs une utilisation ne pas arrter immdiatement le moteur Laisser tourner quelques minutes au ralenti Un arrt immdiat entranerait une importante lvation de la temprature du bloc moteur prjudiciable la qualit dtanchit de certains joints moteur et la formation de cristaux du sel de eau de mer Aprs cette priode dabaissement et de stabilit de la temprature moteur arrter ce dernier en tirant sur le cble de STOP Cette action sur la tirette de STOP coupe larrive de combustible la pompe dinjection Les voyants lumineux HUILE et CHARGE sallument et lalarme sonore retentit Couper le contact c Tourner le coupe batterie Fermer la vanne dentre deau la mer f J NOTA Sauf EXCEPTIONet DANGERne pasarrterle moteur laide du levierde dcompression sonutili sation tant rserveplus aux mises en route difficiles ou la purge du circuit dinjection r 000 Les chapitres suivants sont principalement consacrs lentretien la rparation et au dpannage du moteur que tout utilisateur conscient des risques que reprsente une panne en mer doit connatre Ces informations ont galement pour but de mieux faire admettre la noessit des rvisions et contrles dont toute mcaniquesi fiable soitelle doit faire lobjet Les conditions dutilisation et le milieu ambiant dun moteur marin nont aucune comparaison possible avec celles dun vhicule ou dune Cespagesnayant pas la prtention dtre un manueldatelier pour des interventions plus pousses comme pour lentretien au mouillage il est ncessairede consulter un agent agr Y ANMAR l PRECAUTIONS Ne pas solliciter le dmarreur pendant plus de 15 secondes Alterner 30 secondes de repos avant un nouvel essai Aprs 4 ou 5 tentatives et avant de poursuivre dautres essaisde dmarrage fermer la vanne dentre deau la mer afin dviter le remplissage de lchappement par leau de Qui nest pas vacueavec les gaz dchappement Ne pas oublier Quand le moteur dmarrera douvrir nOUVe8U la vanne dentre deau CAUSES En gnral une prsence dair dans le circuit dinjection voir page suivante Purge du circuit dinjection Eau de dcantation dans les filtres Impurets dans le combustible Usage dun combustible de mauvaise Qualit Par temps froid mauvaise viscosit de lhuile moteur dfaut dadditif antigel dans le combustible batterie trop faible Rptes certaines de ces causes peuvent la longue ncessiter une vrification de linjecteur et ven tuellement de la pompe dinjection des contrles frQuent du prfiltre et du filtre sont donc ncessaires Dans le cas dune batterie compltement dcharge il est possible sui Dkomptnl vant linstallation de lancer le moteur la manivelle Pour cela observer le mme processus Que pour un dmarrage lectriQue placer la mani velle sur larbre de lancement et dcompresser le moteur laide du levier prvu cet effet Tourner vigoureusement la manivelle dans le sens contraire dM aiguilles dune montre et ds que le chuintement carac tristiQue sion de linjection et accompagner est peru encore repousser durant la manette 2 ou 3 tous de dcompres le moteur la mani 2GM sMsmpls velle Si durant cette opration la vanne dentre deau la mer tait ferme ne pas oublier de louvrir ds Que le 1 moteur aura dmarr NOTA Pour limiter la condensation maintenir le plein du rservor ce qui vitera aussi les pannes de combusti ble Or Purge 16 CONTROlES ET REGL LUBRIFICATION a MOTEUR employer une huile de bonne Qualit spciale Diesel Pour tous les moteurs utiliser une norme SAE 3040 en t et SAE 20 en hiver Ne pas oublier toutes les 100 heures ou ventuellement aprs chaQuevidange de remplacer la cartouche de filtre CAPACITES 1GM 1 litre Ces Quantits dhuile sont contrlables par la jauge en enfonant 2GM 2 lItres compltement celleci la lecture minimaxi est correcte jusQu une 3GM 27 litres inclinaison de Bo NB Pour une inclinaison du moteur supreure b 8 introduire lors du premier remplissage la quantt exacte i priconse et regraduer la auge s nkessare 1 ATTENTION Un excs ou un dfaut dhuile sont nuisibles j IMPORT ANT Pour les moteurs 2 et 3GM il est imprat if au premier rpmplecemAnt 1 1 fie I crtOlJchp If rilr J 1tjP t a Aprs remplace mentet Quand le b utiliser la mme Qualit dhuile Que celle employe pour le carter moteur CAPACITES lGM 025 litre 2GM 3GM 025 030 litre litre Pour sans I contrle visser insrer mais le bouchon simplement en le faisant reposer sur le bord remplissage en appui d J8UgSInvensut MInI MsMI 17 AOPERATIONS ET DESCRIPTIONS l y 1 Rempl155ege huile rducteur Rempll55age huile moteur 1GM Rempli5sage huile moteur 23GM Mini 1f 0 t Maxl M Jaugemoteur 1 n1 111Jauge rjoucteur Maxl Vidange huile rducteur CI spciala Vidange huile moteur I Dmonter la cartouche de filtre huile laide dun outil spcial Remonter la cartouche en serrant fortement la main seulement POMPEA EAULa turbine de pompe eau ne doit pas fonctionner sans eau sauf pour de trs courtes priodesdurant desessaisde dmarrageavec la vanne deau de ferme Dans ces cas particuliers le moteur La turbine de pompe eau doit tre contrle une fois par an En cas de tenircompte au moment du remontagedu des palesde la turbine NOTE Mauvais Bon MauvaisBen que pour le 1GM le sensdentre deau la pompesoit inverspar rapport aux figures cicontre le principe de montage de la X 0 Xturbine et le despales restentlesmmes U UANODES 1 Les anodes ou zincs installes des endroits critiquesdu moteur pour dtourner sur elles les effets de la corrosion ou autres phnomnes lectroly tiques Dsquellessont rduites 50 de leur rem places Dpourvus de cette protection 4 certains organesvitaux du moteur pourraient tre directement attaqus Flg 1 Anode de bloc sur 1GM Flg2 Anode de bloc sur 2GM Fig 3 Anode de culassesur 2 et 3GM Flg4 Anodes 21 de bloc sur 3GM 19 i 1 CONTROLESET REGLAGES VIDANGELes moteurs de la srieGM sont munis de robinets permettant de teau de pourraient contenir Cette vidangetant hivernage ou un arrt prolong dumoteur ou en casde risquesde gel Ne pasoublier avant de vidangerde fermer la vannedentre deau la merLe moteur 3GM est quip de deux robinets qui devront tre ouverts pour vidangerle bloc moteur et le collecteur Au moment de la mise en route ne pasoublier de fermer cesrobinets r k j jJ 1 ll 0 1 J J l t tc 1 r Bloc moteur 1GM Bloc moteur 2GM Bloc moteur 3GM Collecteur dcheppement moteurs 12 et 3GM est contrl par un thermostat situ sousun carter la partie avantde la culasseQuand le moteur est froid eau contenue dans le bloc moteur nest pas vacueet monte ainsien temprature Durant cette priode de mise en temprature un circuit annexe permet de refroidir le 42 centigrades environ le thermostat ouvre le circuit de refoulement vers lchappementde la totalit de eau de environsde 52centigrades CONTROlES ET REGLAGESsuite CULASSE de serrageen suivant la numrotation indique sur chaque chacunede cesculasses lescouplesde serragesont Moteur lGM crousde 1 4 75mkQ Moteur 2GM crousde 1 6 2GM20 12125 kgm M12 Moteur 3GM crousde 1 8 3GM30 3 32 kgm M8 Ikg Lutilisation dune cl dynamo excuterun serrage correct ln Ispensable pour Q 1QQL o r A 0 U 0 4 GM 2 0 50 0 4 6 30 8 4 2 8 2 2GM 1 1 V 0 6 1 1 69 11 01 13GM Q 9 3 0 10 0 5 Contrleret si ncessaire rgler lesculbuteurs 02 mm admissionet chappement froid POINT DAVANCE A LINJECTION Ce aprsdposedu dmarreur Il conviendra de faire concider le repre grav sur orifice de rception du dmarreur avec le repre situ sur le volant voir fig C Chaque cylindre est identifi sur le volant par 2 repres les y 1 Ii repres1T 2T ou 3T indiquent la position de point mort haut du piston Chacune de ces indications est prcdeenviron 7 dents dun simple trait de repre indiquant le point dinjec tion soit 18 davance du cylindre en question pour 3GM et 15 pour 1 et 2GM Le sensde rotation du moteur est droite vu de lavant 21 1PURGE DU CIRCUIT opration ncessaire aprs une panne dalimentation en combustible doit Atre parfaitement matrise partout util isateur1 Contrler le plein du rservoir et ouvrir le robinet dalimentation2 Placer le levier daccration au 23 de sa course3 Purger le prfiltre en fonction de sa situation dans linstallation 4 Desserrer la vis dvent SIJrle chapeallcltl filtre moteur5 Actionner le levier de la pOlllpe jusqu ce que le combustible scoule sans bulle dair Serrer la vis REMARQUE Si lexcentrique de la pompe se trouve sa leve maximale le levier damorage sera ino prant Si ce fait se produit tourner le moteur jusqu ce que le levier puisse tre actionn6 Desserrer la vis dvent sur le raccordement de la canalisation darrive de combustible la pompe dinjec tion et rpter lopration N 57 1 tour les crous de fixation des conduites hautepression du ct pompe dinjection et injecteurs Dcompresser le moteur et actionner le dmarreur jusqu arrive du combustible aux crous des conduites hautepression de la pompe dinjection Quand le combustible suinte bloquer le ou les crous et reprendre laction du dmarreur jusqu ce que le combustible arrive dbarrass de toutes 1 bulles dair aulx crous fixant le ou les conduites HP ou aux injecteurs Bloquer ce ou ces derniers crous Si ces diffrentes op rations ont t bien ralises le moteur est Filtre prt dmarrer carburant NOTA Pendant les oprations de purge et pour viter de remplir deau le systme RrfI dchappe1Ientil est recommandde fermer lelltre deau la mer TaldU ifljecttJIJr 10 YCIl11 22 1 l VII d6vent purge iIJ Certouche flltrente 0 m 1 remplacer maxl EIment du filtre silencieux dadmlSlion dair nettoyer Cuve de filtre Ecrou de serrage Frfi 1 Co Joint Turbina Corps de pompe b 020 mm irJ r ECHADM froid 1GM2 Vue 6clet de la pompe eau R6glage culbuteurs Sens de rotationde la manivelle 23 COMMANDESA DISTANCE Les connexionsde de commande distanoe daccirationet principalement dinversion de marchedoivent tre soigneusement graisses pour conserverleurs fonctions Pour rgler le ralenti du rgime moteur 850 950 trmin agir sur la vis REP 1 de la figure cicontre Les courses A et B de la commande dinverseur doivent tre identiques Sur les r ducteurs types KM2 et KM3 la course A 1 correspond la manoeuvre point mortmarche avant et la course B relie point mort marchearrire J Commanda dinlarilon modlBi KM2 Bt KM3 Arrdtoir dB gaine lellBr de Stop cablB de commandB type KBW10 aur cartalni modlei 3GM INSPECTIONS OPERATIONS PERIODIO A EFFECTUER TOUTES lES 60 H 100 H 260 H 600 H ALIMENTATION Nettoyage filtre gasoilet prflltre Imlnlmum 2 fois par saison ET filtrant INJECTION Contrle de lInjection Vic1engehuile moteur lUBRIF ICATION filtre huile ViJngphuile Inverseur Zincsl TurhlP nomnp A fllU Contrle hprmostlt Contrllle nettovr nu rrmplncemrnt Tpnsion COllrrnlplom AIl irr11 FILTREAAIR Tension courroie alternateur Contrlpr ltllt E LECTRICITE Contrle circuit Iectrique Bouton premire rvision MOTEUR voir prerrlre rvisionl Etanchlt soupapes Serrage boulonnerle Ilolr premire rlision COMMANOES A OISTANCE et rglages Graissage CONTROLES Plein du rserlolr Huile moteur Batterie OUOTIOIENS Etanchlt des circuits Cescontrles sont nombreux pressetoupe INSTALLATION Ils sont effectuer lors de lhivernage par Protgerpar une pellicule de graisse les bornesde la batterie du dmarreur etc Une batterie trop faible peut endommager le dmarreur Lubrifier priodiquement le bouton poussoir et le contacteur cl sur le tableaude bord surtout si ceuxci sont exposs 1REVISION DES 50 HEURES MOTEUR NEUFUne premire rvision est obligatoire vers 50 heures dutilisation Cette rvision porte principalement sur lesoprations suivantes Contrle du serrage de la culasse Rglagedes culbuteurs Vidange huile moteur Remplacement cartouche filtre huile Vidange huile Nettoyage lment filtre gasoil Contrle tension de la courroie dalternateur et de pompe eau 23GM Contrle des commandes distance Contrle des rgimes ralenti et pleine charge Contrle de des anodes si plus de 6 mois dutilisation Vrification serrage boulonnerie Nettoyage graissageet lubrification de lensembleLes oprations cites cidessus sauf le serrage de la culasse se retrouvent dans le tableau des inspections priodiques Certaines dentre elles font lobjet de descriptions particulires Les rvisions sont la charge de ces inspections dautres contrles sur linstallation doivent tre galement effectus tels que ligne rservoir tuyauterie dchappement lectricit etc Dans tousles cas la rvision doit btre effectue la fin de la premire saison dutilisation 26HIVERNAGE Durant une priode denviron 12 heure faire tourner le moteur en ralenti acclr en alimentant la pompe eau depuis un bac rempli deau douce La vanne dentre deau la mer tant ferme vidanger le moteur de leau de contenue dans le bloc moteur et le collecteur pour le 3GM Si possible vidanger galement le pot dchappement barbotage Vidanger huile du carter moteur et faire le plein avec une huile propre aprs avoir remplac la cartouche de filtre huile Vidanger le rservoir de combustible et nettoyer le prfiltre et le filtre A dfaut de pouvoir vidanger le rser voir maintenir le plein Boucher les orifices dadmission et dchappement avec des tampons de chiffon compltement saturs dhuile de stockage Bien nettoyer lensemble moteur et linstallation et pulvriser un produit dentretien Pulvriser un produit de protection sur toutes les parties lectriques Protger le tableau de bord Dbarquer la batterie et la confier un agent pour entretien NOTA En cas darrbt prolong et au mouillage il est plus prudent de dmonter et de retirer le dmarreuret lalternateur 27 CIRCUITS COMBUSTIBLE HUilE ET EAU Robinet devldenge Retour d l njectlon Sonde temprature deau Menocontact lAgende circuit 0 Combustible E8U Huile P88ge dhuile Filtre Ahuile R0binet et 8ccord Valvepression dhuile 0 Pompe A eau Sortie J chappe Vanne dentre deau A Pompe A huile Pr6filtre pe dInjection Pompe dalimentation Crplne dhuile 28 SCHEMA DE CABlAGE 1 ET 2 GM Contactaur A ci Batterie 12V 70 A Rouge Bouton BI poussoir anc BleuNoir Charge BlancBleu Eau aune Blanc BlancRouga Huile Noir Orange 3J BleuRouge Prise comptetours Saildrlve Sonde t 0 eau MonO onorp contact huile Prise salldrive 29 1 SCHEMA DE CABLAGE 3GM R Interrupteur Contecteur BoutonBetter Eclelrag cI PouolrGM 12V Roug BlancB e70AH c Irouge Rouge Blanc Charge Eau Huile Extension cdble 3 m Istandardl Alternateur n onocon ac uile Sonde comptetourl 30 NOTES c 5 t Sc l
NOTICE: Some pages have affiliate links to Amazon. As an Amazon Associate, I earn from qualifying purchases. Please read website Cookie, Privacy, and Disclamers by clicking HERE. To contact me click HERE. For my YouTube page click HERE